Heizbare Frontscheibe GE300 1/96:

tipp20.htm: w463
Letzte Änderung: 05.04.26/23.12.25/10.01.25/24.07.21/10.02.2006 (C) Dipl.Ing. Thomas Grevel / Dr. Juliane Hehl
(Bilder soweit nicht extra gekennzeichnet in Eigenanfertigung)
Impressum gem. DSGVO

Webseite Juliane - Stichwörterverzeichnis Geländewagen / Webseite

Die Webseiteninhalte bieten nur die Hilfe zur Selbsthilfe und sind keine Anleitung zur Reparatur, nur eine
Literatursammlung. Emails werden nicht beantwortet, es gibt keine Zugangsdaten! Das gilt nicht für mir
bekannte Clubmitglieder bzw. meine Teileangebote. Arbeiten am Fahrzeug erfordern fachliche Kompetenz und die
Ehrlichkeit, die eigenen Fähigkeiten richtig einzuschätzen oder besser die Finger davon zu lassen bzw. in
die Werkstatt zu gehen. Alle Angaben nach bestem Wissen, aber ohne Gewähr und Haftung!

Etliche Hinweise können unter Umständen bei fehlerhafter Ausführung zu erheblichen Folgeschäden führen. Es wird
daher ausdrücklich jede Haftung dafür abgelehnt. Der Ausführende trägt das alleinige und uneingeschränkte Risiko.
Anschluss Klemme 61 Masse-Anschluss Mittelkonsole Relais Sicherung
Beim Typ 463 gibt es ab 2000 bei den neueren Modellen die heizbare Windschutzscheibe als
Sonderausstattung Code F49 ab Werk, nicht aber für das Cabriolet (G400CDI, G320, G500). Eine Beschreibung ist im
Tipp "Windschutzscheibe heizbar" enthalten.

Eine heizbare Windschutzscheibe wurde von Th. Grevel nachträglich in seinen GE300, Baujahr 1/96
eingebaut, (leider am 09.01.2025 verstorben). Nachfolgend sein Bericht (mit freundlicher Unterstützung der
Fa. Kratzmeier Karosserie und Lack, DC München und dem 4x4 Forum).

1. Ausbau der alten Scheibe: top

Je nachdem, ob die alte Scheibe noch gebraucht wird oder nicht, sollte man diese mit der notwendigen
Sorgfalt (oder mit den Füssen im Fahrzeug liegend) ausbauen. Der Gummi ist leicht vom Rahmen abzuziehen.
Es empfiehlt sich den Rahmen zu entrosten und gegen weitere Korrosion zu behandeln. Einschlägige Mittel gibt
es genug, viele Tipps dazu sind hier. Eine neue Scheibendichtung ist empfehlenswert.

2.Bestellung der Teile: top

Benötigt werden folgende Teile lt. Ersatzteilkatalog DC: veraltete Preise 2006:

Bild-Nr.: 029 - A4635403810 - 142,13 Euro inkl. MwSt. - Leitungssatz
Bild-Nr.: 035 - A4636700101 - 649,60 Euro inkl. MwSt. - heizb. Windschutzscheibe, klar VG - oder
Bild-Nr.: 035 - A4636700501 - 649,60 Euro inkl. MwSt. - WSS, heizb., Wärmed.
Bild-Nr.: 005 - A1298207410 - 14,91 Euro inkl. MwSt. - Schalter
Bild-Nr.: 011 - A1078200010 - 55,47 Euro inkl. MwSt. - Relais
Bild-Nr.: 020 - A0005400169 - 2,22 Euro inkl. MwSt. - Kabelverbinder
Bild-Nr.: 008 - N072581000307 - 0,49 Euro inkl. MwSt. - Sicherungselement

dazu Kleinteile, so das wäre geschafft.

3. Der Einbau der Scheibe: top

Dazu muss der Dachhimmel großflächig gelöst werden. Die Türgummis von allen 4 Türen sollten so gelöst
werden, dass sich der Himmel ohne Problem nach unten biegen lässt. Dann müssen 2 Löcher für die
elektrischen Anschlussklemmen oberhalb des Scheibenrahmens gebohrt werden. Die Maße nimmt man von der
Scheibe. Das Kabel (29) wird dann in der rechten A-Säule nach unten geführt. Eine schematische Zeichnung
findet man im EPC-System von DC. (Sondereinbauten FH99 / Windschutzscheibe heizbar).

Die Scheibe selbst wird wie gewohnt und mehrfach beschrieben eingebaut. Es empfiehlt sich Dichtmittel
zwischen Gummi, Rahmen und zwischen Scheibe und Gummi auf zu tragen.
4. Anschluss: top

Der Masseanschluss befindet sich unterhalb der rechten A-Säule (2 M6 Gewindebolzen, linkes Foto).
Das Relais kann links oder rechts neben dem vorhanden Relais montiert werden (Gewindebolzen vorhanden,
mittleres Foto). Der elektrische Anschluss erfolgt an Klemme 61 (blau) Lichtmaschine und an Klemme 15
geschaltetes Plus (schwarz, rechtes Foto)
Masse-Anschluss Relais Klemme 61
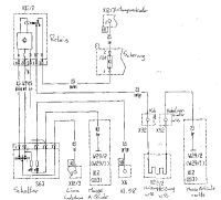
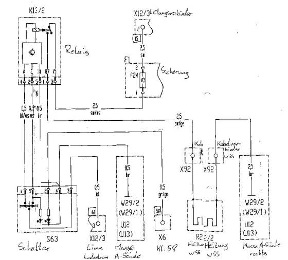
5. Verdrahtung: top

Die Verdrahtung ist im Schaltplan ersichtlich. Als Sicherung wurde die Nr. 20 (Heizung Glühkerze,
gibt es beim GE300 nicht) verwendet, weil das Kabel zu kurz war (mittleres Foto). Der Schalter wird
zwischen die beiden Wählhebel der Mittelkonsole eingebaut (rechtes Foto). Eigentlich sollte er neben
dem Überblendregler sitzen, da fehlen allerdings die Klippse. Daher haben wir eine der möglichen
Schalteröffnungen für die Sitzheizung verwendet. Die Öffnung muss sorgfältig ausgefräst werden, sonst
springt ggf. das vorhandene (Wurzel)Holz .
Schaltplan Sicherung Mittelkonsole
Thomas D. Grevel verstarb überraschend am 09.01.2025 mit 72 Jahren.
zurück zum Anfang top

HTML-Validation by-Upload

Valid HTML 4.01!