Teil 1: Zwei-Batterien - Bordnetzmanagement Typ 230:
z.B. 230.474 SL55AMG

sl55amg-e1.htm: r230
Letzte Änderung 12.04.26/19.02.23/11.09.22/23.08.22/03.07.22/24.01.22/Beginn 06.01.2010 (C) Dr. Juliane Hehl
Impressum gem. DSGVO

SL55AMG- Roadmap - Motor M113.992 R230 - Stichwörterverzeichnis R230

Die Webseiteninhalte bieten nur die Hilfe zur Selbsthilfe und sind keine Anleitung zur Reparatur, nur eine
Literatursammlung. Emails werden nicht beantwortet, es gibt keine Zugangsdaten! Das gilt nicht für mir bekannte
Clubmitglieder. Arbeiten am Fahrzeug erfordern fachliche Kompetenz und die Ehrlichkeit, die eigenen Fähigkeiten
richtig einzuschätzen oder besser die Finger davon zu lassen bzw. in die Werkstatt zu gehen. Alle Angaben nach
bestem Wissen, aber ohne Gewähr und Haftung!

Etliche Hinweise können unter Umständen bei fehlerhafter Ausführung zu erheblichen Folgeschäden führen. Es wird daher ausdrücklich
jede Haftung dafür abgelehnt. Der Ausführende trägt das alleinige und uneingeschränkte Risiko.
R230: Batterie - Bordnetzmanagement Teil 2 - Elektrik am Auto - Vorsicherungen
Übersicht: Zwei-Batterien - Bordnetzmanagement Typ 230 Teil 1
1. Grundlagen Batterien: Starter- und Verbraucherbatterie:
1.1 Funktionsschema: 2-Batterien-Bordnetz Typ 230.4:
2. Batterien (Starter/Bordnetz):
2.1 Batterien (Starter/Bordnetz) aus-, einbauen:
2.2 Stromstoßschutz bei Batterieeinbau:
2.3 Batterieladung - Fehler Vorsicherungsdose:

2.4 Neue Batterien am 07.04.2020:
3. Schaltpläne Bordnetzsteuergerät (BSG):
3.1 Bordnetzsteuergerät BSG (N82/1):
3.2 BSG Anordnung:
3.3 BSG Schaltpläne:

3.4 BSG und Seitenverkleidung ausbauen:
3.4.1 BSG: Service-Öffnung schneiden:
3.4.2 Verbraucherbatterie (Kofferraum) Service-Öffnung schneiden:
3.5 Batterietrennrelais K57:
3.6 Batterietrennrelais K57 defekt:
4. Diagnosetester irren sich:

4.1 neues Steuergerät:
4.2 Steuergerät tauschen:

siehe auch Bauteile-Übersicht von A - Z

Sl55AMG
4.3 Betriebszustände:
5. Wasserablauf im Luft-Wasserkasten prüfen:
5.1 Normierung / Entnormierung:
5.2 Sitze Normierung / Entnormierung:

5.3 Lenkwinkelsensoraktivierung:
5.4 Lenksäulenverstellung:

6. - 7. ausgelagert nach sl55amg-e1-1.htm

6. Batterieladung/Ladesteckdose:
6.1 Ruhestrom-Messung Grundlagen:
6.2 Typ 230 Ruhestrom-Messung:
6.3 Zangenaperemeter:
6.4 Batterielade/Generatorkontrolle:

6.5 Batteriekapazitätsprobleme:
6.6 Kapazitätsanzeige der Start- und Verbraucherbatterie:
6.7 Einbau der Kapazitätsanzeige:
7. Zweite Batterie im Kofferraum R230:


Tabelle - Arbeitsanleitungen - SL55AMG - G55AMG:
1. Grundlagen zu den Signalerfass- und Ansteuerungsmodulen (SAM): top

Typ R230, z.B. SL55AMG 230.474: siehe sl55amg-sam.htm.

Die chemisch/physikalischen Grundlagen zur Autobatterie (Akku) sind im Batterietipp enthalten.

Kritische Hinweise zum Einsatz von Autobatterien waren auf der Webseite http://www.shggmbh.de/faq.php zu finden (Seite als PDF),
Hinweis von Christian (Flow500) sl-r230-forum.de vom 20.02.2012.
1.1 Funktionsschema 2-Batterien-Bordnetz Typ 230.4: top

Wie komplex das 2-Batterien-Bordnetz ist, zeigt das Funktionsschema
(Bild im WIS quer, nach unten blättern) PE54.10-P-2053-97KA

2. Bild Verbraucherabschaltung

z.B. Dual Battery System 11-28-02.pdf
SL55AMG SL55AMG SL55AMG
2. Batterien: R230 Starter- und Verbraucherbatterie (Bordnetzbatterie): top
Der SL55AMG 230.474 hat zwei Batterien:

a) Starterbatterie: G1/4 Rechts im Motorraum eine normale Blei-Säure-Batterie A2305410001,
35 Ah, Kaltstartstrom: 520 A EN

Die Starterbatterie G1/4 wird nur über das Bordnetzsteuergerät N82/1 geladen.
Nur über diese Starterbatterie im Motorraum darf Starthilfe gegeben werden (Schutz der Bauteile des Bordnetzes).
SL55AMG SL55AMG SL55AMG
b) Verbraucherbatterie G1 (Bordnetzbatterie): Rechts hinten im Kofferraum
ist eine VRLA (Valve Regulated Lead Acid)Verbraucherbatterie A001982800826
(alt: A0045418601), 70Ah, 760A EN verbaut.

Die Verbraucherbatterie im Kofferraum ist direkt über die Vorsicherung
200A F52f2 mit der Lichtmaschine G2 verbunden.
SL55AMG
2.1 Batterien (Starter/Bordnetz) aus- u. einbauen: Typ 230.4: top


Beachten: Zündung aus, Schlüssel abgezogen, Keyless Go-Karte und Schlüssel mehr als 2 m vom Fahrzeug entfernt ablegen.

Starterbatterie G1/4 bzw. Bordnetzbatterie aus-, einbauen:

Achtung: soll die Starterbatterie ausgebaut werden, muss vorher der Masseanschluss an
der Bordnetzbatterie im Kofferraum abgenommen werden (Steuergeräte stromlos!)
.


Die Bordnetzbatterie kann problemlos immer als Erstes ausgebaut werden.

Masseleitungen abklemmen (abschließen): AR54.10-P-0003R vom 29.05.2007
Starterbatterie (Motorraum) aus-, einbauen : AR54.10-P-0005RB vom 29.05.2007

Die Starterbatterie kann leicht mit einem Tragebügel herausgehoben werden.
Den Tragebügel habe ich seit über 30 Jahren.
SL55AMG SL55AMG SL55AMG
Zusatzarbeiten: Lüftungsgitter am Lufteinlass ausklipssen. Es wird mit zwei Laschen gehalten (siehe rote Pfeile). Im Bild ist die
Abdeckung des Pluspols entfernt, sie gehört unbedingt wieder rauf. Das Wasserablaufventil sollte regelmäßig auf Durchgang geprüft werden.
SL55AMG
Bordnetzbatterie (Kofferraum) aus-, einbauen: AR54.10-P-0005RA vom 15.02.2012

Die Bordnetzbatterie Kofferraum (Verbraucherbatterie, Hauptbatterie für Steuergeräte) kann mit einem Tragebügel leicht heraus gehoben werden.

Wird die Bordnetzbatterie (G1) erneuert, muss der Entlüftungsschlauch mit dem Winkelstück am Be- und Entlüftungsbehälter (oberer Batterieteil)
umgesteckt und der neue Stopfen (an der Plastikabdeckung des Pluspols) auf der anderen Seite eingesetzt werden.
SL55AMG SL55AMG
Batterieentlüftung:

Winkelschlauch: A6020781181
Stopfen: A0029972486
Winkelstück: A0009903872
2.2 Stromstoßschutz der Elektronik beim Batteriewechsel: top

Da die Elektrolyt-Kondensatoren in den Steuergeräten hohe Einschaltströme nicht vertragen, sollte man mit einer Soffittenlampe vor dem
Anklemmen der Batterie einen langsamen Spannungausgleich durchführen (Tipp von Pavlos, 12.04.2013, SL-R230-forum.de)

Es ist ganz einfach, Batterie ist noch nicht angeschlossen. Als erstes die Plusklemme an der Batterie fest anschließen.
Dann die Sofitte mit einem Ende an das Massekabel/Klemme halten und gleichzeitig das freie Sofittenende an den Massepol der Batterie,
somit leitende Verbindung zur Batterie und Spannungsausgleich, dann erst die Masse-Polklemme aufsetzen und anschrauben.

Man kann auch ein kleines 12V-14W-Lämpchen mit Fassung und Kabel verwenden (alte Standlicht-Fassung, 12 V 14W).
SL55AMG
2.3 Batterieladung: Fehler Vorsicherungsdose: Werkstatt-Irrtum: top

Die Kofferraumbatterie G1 wurde nicht geladen. Man tauschte diese, die Lichtmaschine G2 und zuletzt das Bordnetzsteuergerät N82/1,
der Fehler war immer noch da.

Schaut man sich den Schaltplan an, dann sieht man, dass die Kofferraumbatterie G1 über eine 200 A Sicherung F52f2 in der
Vorsicherungsdose direkt mit der Lichtmaschine G2 verbunden ist.
Ist die Vorsicherung 200A F52f2 defekt, kann die Lichtmaschine keinen Ladestrom liefern.

Der Tausch des Bordnetzgerätes N82/1 war unnötig, da dieses bei der Ladung der Kofferraumbatterie sowieso nicht beteiligt ist.
Und den Ladestrom messen oder nur zu schauen, ob bei Motorlauf die Spannung ansteigt, war der Werkstatt unbekannt?
SL55AMG
2.4 Neue Batterien am 07.04.2020: top

Am 02.04.2020 musste der SL aus der Garage, da in dieser anstelle einer alten Seitentür ein Fensterelement eingebaut wurde.
Beim Starten kam die Meldung "Verbraucher abgeschaltet", obwohl die Kofferraumbatterie immer am Ctek-Ladegerät
angeschlossen war. Mein Powerbrick-Kapazitätsmessgerät zeigte aber 0 Ah an. Die Kofferraumbatterie von 11/2005 war nun defekt.

Ich baute sie aus und versuchte sie mit dem Recond Modus zu aktivieren. Aber sie wurde nach einer Stunde heiß,
also Kurzschluss in den Zellen.

Da die Starterbatterie noch älter war (22/11), bestellte ich sie bei meiner Mercedes-Vertragswerkstätte zusammen
mit der Bordnetzbatterie (Verbraucherbatterie) am Samstag, 04.04.2020, 30% Rabatt.

Die beiden neuen Batterien wurden dann mit dem CTEK-Ladegerät zuerst vollgeladen und am 07.04.2020 eingebaut.
SL55AMG SL55AMG SL55AMG
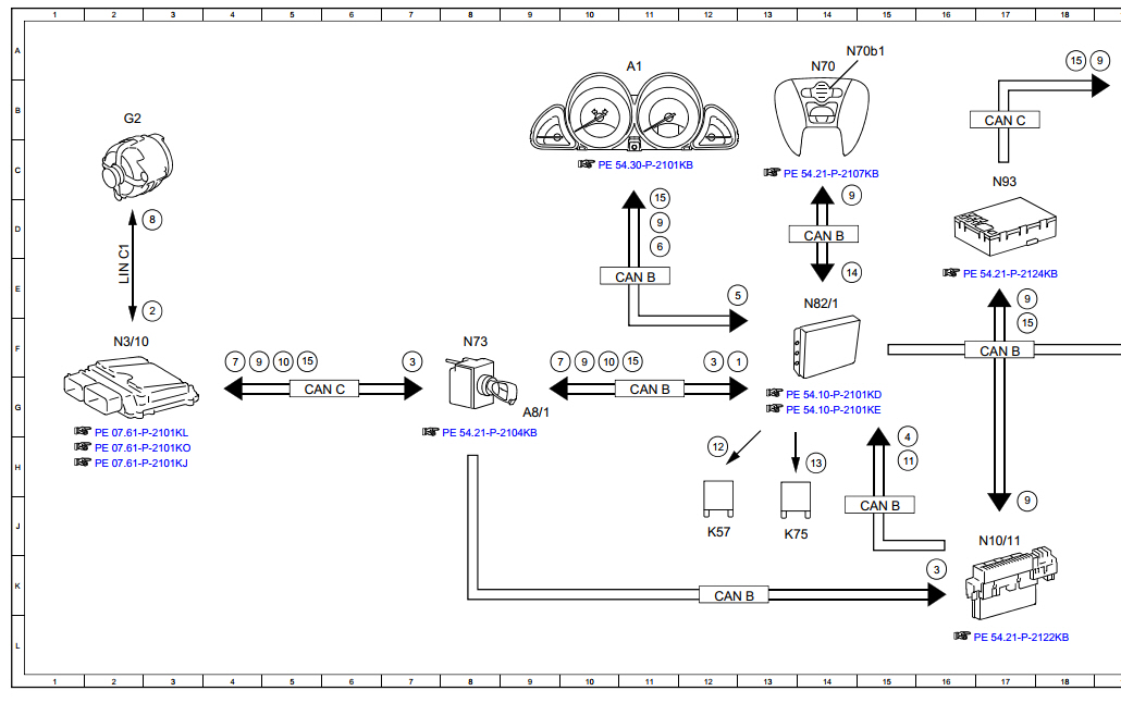
3. Schaltpläne Bordnetzsteuergerät N82/1: top

Bordnetzsteuergerät: Schaltplan F32, F33, F52, N82/1: bis 31.08.2003: PE54.10-P-2101-97KA

Bordnetzsteuergerät: Schaltplan F32, F33: ab 01.09.2003 bis 29.02.2008 Blatt 1: PE54.10-P-2101-97KB

Bordnetzsteuergerät: Schaltplan F32, F33, F52, N82/1 von 01.09.2003 bis 29.02.2008 : Blatt 2 PE54.10-P-2101-97KC

Bordnetzsteuergerät: Schaltplan F32, F33, F52, N82/1 ab AEJ 08 Mopf: Blatt 1 PE54.10-P-2101-97KD
3.1 Bordnetzsteuergerät BSG N82/1: top

Zwei-Batterien-Bordnetz Funktion: GF54.10-P-1001R vom 19.03.2008 top

Das Steuergerät N82/1 A2305401045 (alt: A2305400945) wurde bei der Baureihe 230
(z.B. SL55AMG, SL500, SL280, SL65AMG usw.) und 199 (SLR MCLAREN) verbaut.

Das Steuergerät N82/1 enthält eine Ansteuer- und Auswerteelektronik und ein Leistungsteil mit DC/DC-Spannungswandler und
schaltet bei Über- bzw. Unterspannung ab.

Es gibt ein umfangreiches Lademanagement, das das
Batterietrennrelais K57 ansteuert und ein Trennrelais K75 (Klemme 15R/30) zum Abschalten der Verbraucher.
SL55AMG SL55AMG
Im Schema (rechtes Bild) ist das Batterietrennrelais nicht enthalten. SL55AMG
3.2 Steuergerät Bordnetz Anordnung/Aufgabe/Aufbau: top

Das Steuergerät N82/1 war zuerst rechts hinten am Kofferraumboden, siehe GF54.10-P-4200R,
nach der Modellpflege Juli 2002 an der Rückwand des rechten Radhauses befestigt,
siehe GF54.21-P-4118R.
SL55AMG SL55AMG SL55AMG
3.3 Schaltpläne: Generator / Bordnetzsteuergerät / Batterien: top

Einspeisung der Sicherungen im Sicherungskasten Beifahrer, K40/4:

Typ 230 mit Motor 113.992 bis 31.05.2002, SL55AMG, SL350: 112.973, SL500: M113.963 bis 28.02.2006: PE54.15-P-210597KA

ab 01.06.2002 bis 28.02.2006: R230: SL55AMG: M113.992, ab 01.03.2006 bis 28.02.2008: R230: SL55AMG EVO M113.995: PE54.15-P-210597KB

siehe Aggregateübersicht 230

Schaltpläne Übersicht Bordnetzgerät:

Typ 230 bis 31.08.2003 Steuergerät N82/1, Vorsicherungsdose F32, Blatt 1: PE54.10-P-2101-97KA

Typ 230 ab 1.9.03 bis 29.2.08 Steuergerät N82/1, Vorsicherungsdose F32, Blatt 1: PE54.10-P-2101-97KB

TYP 230 ab 1.9.03 bis 29.2.08 Steuergerät N82/1, Vorsicherungsdose F52 und F33, Blatt 2' PE54.10-P-2101-97KC

SAM Beifahrer siehe auch: sl55amg-sam.htm und weiter unten: Generator und Klemme 61 = D+:
Das Bordnetz-Steuergerät BSG N82/1 überprüft die Betriebszustände, steuert das Batterietrennrelais K57 masseseitig an und schaltet
zum Laden die Starterbatterie zu. Beim Laden der Starterbatterie wird der Ladezustand und die Temperatur berücksichtigt
wie auch eine Erhaltungsladung durchgeführt. Das ebenfalls masseseitig angesteuerte Trennrelais K75,
Klemme 15R/30, schaltet Verbraucher ab.
SL55AMG SL55AMG SL55AMG
3.4 Bordnetzgerät und Seitenverkleidung ausbauen: top

Das Steuergerät N82/1 ist an der rechten Kofferraumseite an der Radhaus-Rückwand angebracht. Dazu muss aber
die rechte Verkleidung im Kofferrraum ausgebaut werden. Das geht aber nicht ohne den gesamten Rohrrahmen mit dem Kofferraumdeckel
mit seinen seitlichen Gestängen hinter das Auto auszuklappen.

Wechsel des Steuergerätes BSG: AR54.21-P-0100R

Dazu sollte man die Grunddaten mit der Diagnose zwischenspeichern und ins neue Steuergerät übertragen.

rechte Seitenverkleidung ausbauen: AR68.30-P-4800R

Verkleidung des Heckmittelstückes aus-,einbauen: AR68.30-P-4785R.

SL55AMG
3.4.1 Besser: Serviceöffnung schneiden:

AR88.50-P-5000-01R: Heckdeckel in Montagestellung bringen:

Das ist unnötig. Der Kofferraumdeckel müsste dann abgestützt werden und behindert die Montagearbeiten.

Da ich dies allein nicht machen konnte, musste eine Serviceöffnung angefertigt werden. Dazu schnitt ich aus der
Verkleidung ein Stück so aus, dass das abgetrennte Stück nachträglich wieder eingefügt werden kann.
Nun kann man das Steuergerät oder Relais ersetzen.
SL55AMG SL55AMG SL55AMG
Anschlüsse Steuergerät BSG: Schraubklemmen:

KL 30, Pin 2, M8, verbunden mit:

Bordnetzbatterie G1 (35 mm2, schwarz)
Durchkontaktierung F52 (Vorsicherungsdose) Anschluss 2a (35 mm2, schwarz)
Batterietrennrelais K57-KL 30 (10 mm2, schwarz)

KL 30a, Pin 3, M6, verbunden mit:

Durchkontaktierung F52 (Vorsicherungsdose): Anschluss 1 (10 mm2, rot)
Batterietrennrelais K57-KL 87 (10,0 mm2, rot)
Batterietrennrelais K57-KL 86 (1,0 mm2, rot) Trennrelais K75 Pin 7 (1,0 mm2, rot)
SL55AMG
Stecker 14 polig:

Steckergehäuse (SLK2.8) A 220 545 37 28 -
Kontaktbuchse 0,75-1,0 mm2, A0135451526 -
SL55AMG
Werkzeug System-Kabel-Entriegler:

siehe Tipp Stecker am G: SLK-System
SL55AMG
Pin 1, 2: 0,5 mm2, braun, Masse
Pin 5: 1,0 mm2, braun/rot, zu K57: Pin 85, Batterietrennrelais (masseseitig gesteuert)
Pin 10: 1,0 mm2, braun/violett, zu K75: Pin 1, Verbraucher-Trennrelais KL 15R/30 (masseseitig angesteuert)
Pin 6: CAN-B high
Pin 7: CAN-B low
Pin 14: 0,35 mm2, violett/gelb, von Steuergerät N73 EZS (masseseitig angesteuert).
SL55AMG
Fehleranalyse mit Diagnose: top

Die Diagnose (Menü: Aufbau / BNS) kann beim Bordnetzsteuergerät (BSG) folgende Fehler erkennen:

B1000: Das BSG ist defekt
B1011: Überspannung
B1293: Leitung zwischen BSG (N82/2) und EZS (N73)
B1827: Das BSG ist defekt
B1828: Das Batterietrennrelais K57 ist defekt
B1832: Starterbatterie G1/4 defekt
B1833: Bordnetzbatterie G1 defekt
B1838: ohne Funktionsstörungen / Beanstandungen ignorieren: Kurzschluss Kl 30 / 30a

Wird der Zündschlüssel ins Zündschloss gesteckt, weckt das EZS N73 mit einem Einschaltsignal das Bordnetzsteuergerät.
Dieses überprüft nun den Betriebszustand des Bordnetzes. Ohne Startvorgang wird nach 30 Sek. das Bordnetzgerät in den Standby-Betrieb geschaltet.
3.4.2 Verbraucherbatterie (Kofferraum): Serviceöffnung schneiden:

Da ich immer wieder mal die Batteriespannung der Verbraucherbatterie messen will/muss, ärgerte ich mich über den Aufwand,
die Deckplatte und den Einsatz heraus zu nehmen. Ich schnitt nun Mitte August 2022 den Teil des Einsatzes an der rechten
Seite, der über der Batterie reichte, einfach ab. Das geht mit einer kleinen Flex und V2A-Trennscheibe super.
Serviceöffnung Serviceöffnung Serviceöffnung Serviceöffnung
3.5 Batterietrennrelais K57: top

Batterietrennrelais K57 A0025422619

Weitere Bilder des zerlegten Relais sind hier.
SL55AMG SL55AMG Relais
Anschlüsse Relais:

Kl. 85: Pin 1 - 1,0 mm2 braun/rot (verb. mit Pin 5 N82/1)
Kl. 86: Pin 2 - 1,0 mm2 rot (+12V, verb. mit Kl 30a/Pin2 von N82/1)

Relais-Parallelschaltung mit
Kl. 87: Pin 3 - 10,0 mm2 rot (Starterbatterie)
Kl. 30: Pin 4 - 10,0 mm2 schwarz (Verbraucherbatterie)
SL55AMG Relais
Der Relaissockel wird nach unten abgezogen, dazu die Lasche unter dem Sockel zum Sockel hochdrücken.
Da hätte man sich auch eine bessere und einfachere Lösung überlegen können, anstatt eine komplizierte
Ausstanzung am Blech vorzunehmen. Die Befestigung mit einer Schraube wäre leichter lösbar.
SL55AMG SL55AMG SL55AMG SL55AMG
Gehäuse Stecker Bordnetzgerät, 4-Pin MQS: A0085451526
Pins 0,5-1,0 mm DFK2: A0085459326
SL55AMG SL55AMG
3.6 Batterietrennrelais defekt?: top

Die falschen Fehlermeldungen werden im Fehlerspeicher abgelegt, z.B. Fehler-Nr. B1828 :
"Das Bauteil K57 (Batterietrennrelais) ist defekt".
Ohne Batterietrennrelais wird eine zusätzliche Fehlermeldung ausgegeben.
SL55AMG SL55AMG
Da es nun keine Notversorgung des Bordnetzes gibt (GF54.10-P-1001R), werden ein Batteriesymbol
und die Meldung "Werkstatt aufsuchen" im Kombiinstrument angezeigt. Der SL55AMG läuft aber ohne
Probleme (Meldung einfach wegklicken).

Bei einem SL55AMG war diese rote Meldung vorhanden. Mit der Diagnose wurde dieser Fehler gefunden:
BNS - Bordnetzsteuergerät Code B1828: Das Bauteil K57 (Batterietrennrelais) ist defekt oder
Klemme 61 fehlt (siehe Klemme 61 ).

Nach dem Tausch des Batterietrennrelais ist der Fehler aber noch immer da.
SL55AMG SL55AMG
Mit Diagnose:
Die Diagnose zeigt bei beiden Batterieanschlüssen
den gleichen Spannungswert, da das Batterietrennrelais K57 bei angeschlossenen Batterien immer eingeschaltet ist.
Das kann man auch mit einem Multimeter an beiden Batterien messen, es liegt der gleiche Spannunsgwert bei eingeschalteter Zündung vor.

Da das Relais K57 masseseitig vom Steuergerät N82/5 angesteuert wird, muss die Beschaltung des Ausgangs Pin 5 des Steuergerätes N82/5 /Nach dem Tausch des Batterietrennrelais K57 ist der Fehler aber noch immer da.
SL55AMG
Batterietrennrelais prüfen K57:

Einfache manuelle Prüfmethode:
Zündung ausgeschaltet, Kupplung am Relais abziehen, Relais ausbauen und extern testen:
+12V an Kl. 86, Masse an Kl. 85, Relais schaltet, Test mit Ohmmeter an Kl. 87 und 30.
4. Falsche Diagnose: top

Ein neuer Boschtester und eine Diagnose in einer Werkstätte brachten den Fehler B1828, was aber falsch war.
Nicht das Batterietrennrelais K57 war defekt, sondern das Steuergerät. Als ich es öffnete, fand ich einen
geplatzten SMD-Kondensator. Mit dem Ersatzsteuergerät von MBGTC ist alles i.O..
SL55AMG SL55AMG SL55AMG
Ohne Fehler:

Nun zeigt die Diagnose auch die korrekten Spannungen an den beiden Batterien, die natürlich verschieden sein müssen.
Das kann man aber auch mit einem einfachen Voltmeter messen. Klemme 30 = Pin2 am Steuergerät, Verbraucherbatterie,
Motorstillstand, Zündung ein, Diagnose angeschlossen, die Spannung sinkt ab: 12,3 V

Klemme 30a = Pin1, Starterbatterie, momentan am Ladegerät: 13,2V
SL55AMG
4.1 neues Steuergerät: top

Als Ersatz für das originale (Juli 2002) eingebaute Steuergerät A2305400945 (Bosch 0199000000 Hardware 44/00, Q7, Software SW 47/01) habe ich beim Mercedes-Gebrauchtteilecenter
das gleiche Steuergerät (gleiche Hardware 44/00, Q6, Software SW 29/01 zum halben Preis mit 10% Mercedes-Club-Rabatt bekommen.

Ich habe das gebrauchte Steuergerät einfach ohne Diagnose eingebaut, funktionierte seitdem.
Siehe auch den Diagnosehinweis, ein Widerspruch zu u.a. WIS AR54.21-P-0100R.
SL55AMG
4.2 Steuergerät tauschen: top

Beim Wechsel des Steuergerätes BSG N82/1 (AR54.21-P-0100R) ist der Arbeitsablauf unbedingt in dieser Reihenfolge zu beachten:
- Grunddaten des BSG in einer Diagnose zwischenspeichern: nur bei neuen Steuergeräten:
- Masseleitung an Bordnetzbatterie abklemmen (AR54.10-P-0003R)
- Masseleitung an Starterbatterie abklemmen
- Steuergerät ausbauen

- Steuergerät einbauen
- Masseleitung an Starterbatterie anklemmen
- Masseleitung an Bordnetzbatterie anklemmen
- Grunddaten des BSG aus der Diagnose zurückspeichern: nur bei neuen Steuergeräten
4.3 Betriebszustände: top

Man unterscheidet fünf Bereiche: a) Normalstartbetrieb, b) Normalbetrieb, c) Notstartbetrieb, d) Notbetrieb und e) die Abstellphase.

a) Normalstart:

Es liegt keine Unterspannung an KL. 30 vor, die Batterien sind getrennt.
b) Normalbetrieb:

Es liegt keine Unterspannung vor, KL 61 ein. Die Starterbatterie wird durch das BSG geladen.
Die Bordnetz-/Verbraucherbatterie wird immer von der Lichtmaschine geladen.

Batterien sind getrennt.
SL55AMG
c) Notstartbetrieb:

Es liegt an Kl. 30 eine Unterspannung vor, die Verbraucherbatterie G1 (Bordnetzbatterie) im Kofferraum ist entladen.
Das Steuergerät N82/1 Bordnetz sendet die CAN-Nachricht "Notbetrieb", wobei im Kombiinstrument ein
Batteriesymbol und "Werkstatt aufsuchen" angezeigt wird.
SL55AMG SL55AMG
Daraufhin werden alle nicht benötigten Verbraucher mit dem Trennrelais K75 abgeschaltet. Die Starterbatterie wird zur
Stromversorgung der Steuergeräte durch das Batterietrennrelais K57 parallel geschaltet.
Der Fehler wird im Fehlerspeicher des Steuergerätes N82/1 (Bordnetzgerät) abgelegt.
SL55AMG
Hinweis in einer Diagnose: Eine Verbraucherabschaltung nach einer Standzeit von mehr als einem Monat ist normal.
Bei laufendem Motor wird die Abschaltung nach spätestens 13 Min. beendet.
Vor dem Starten ist noch kein Fehler gespeichert. Nach dem Starten kann problemlos gefahren werden,
die Verbraucherbatterie wird bei längerer Fahrstrecke ausreichend geladen. Ist die Verbraucherbatterie nicht defekt,
ist beim nächsten Motorstart der Fehler gelöscht.
SL55AMG SL55AMG
d) Notbetrieb:

Die beiden Batterien bleiben solange parallel geschaltet, bis keine Unterspannung an KL 30 anliegt. Wird der Motor abgestellt,
trennt das Batterietrennrelais erst nach 5 Min. die Parallelschaltung. Der Fehler ist gespeichert.

e) Abstellphase:

Batterien sind getrennt.

Im Fehlerfall Nr. B1828 (rotes Display, Relais K57 defekt) ist die Spannung beider Batterien identisch (z.B. 12,45 V),
da das Batterietrennrelais K57 (A0025422619) die Verbindung zwischen beiden Batterien nicht trennt.
5. Wasserablauf im Luft-Wasserkasten prüfen : AP83.10-P-8353A

Dazu muss der Luft-Wasserkasten aus-, eingebaut werden.

Dazu den Lufteintritt rechts aus-, einbauen : AR83.25-P-1404R

Dazu Wassersammler aus-, einbauen: AR83.25-P-1402R

Dazu müssen die Wischerarme ausgebaut werden : AR82.30-P-6100R
5.1 Normierung /Entnormierung: top

siehe auch Normierung der Sitze.

Verknüpfung von Zählerstand für die Positionserkennung im Türsteuergerät (N69/2 links, N69/2 rechts) mit der tatsächlichen Position der Seitenscheibe.
Fenster hochfahren und Schalter 0,3 sec weiter drücken (Positionswert = 0 abgespeichert). Ohne Normierung kein automatischer Hochlauf.

Normierung: elektrischer Fensterheber Funktion : GF72.29-P-4003R

Entnormierung: elektrischer Fensterheber: GF72.29-P-4002R

Normierung Lenksäulenverstellung: GF46.15-P-3002R

Steuergerät SAM Fahrer 10/10: Beim Abklemmen der Batterie bleiben die Positionen von Lenkradhöhenverstellung und Lenkradlängsverstellung S59/1s1 erhalten.
Normierung durch Anfahren des oberen /vorderen Anschlags.
5.2 Sitze Normierung: top

Normierung der Sitze: Funktion: GF91.29-P-3005R

Bis zur Position fahren und noch 250 msec Schalter weiter drücken.

Längsverstellung/ Lehnenverstellung: vorderen Anschlag, Kopfstützenverstellung: unterer Anschlag,

Neigungsverstellung / Höhenverstellung: oberer Anschlag , Sitzkissentiefenverstellung: hinterer Anschlag

siehe auch:

Anordnung:Steuergerät Sitzverstellung N32/1 links mit Memory: GF91.29-P-2106R

Aufgabe: Steuergerät Sitzverstellung N32/1 links mit Memory: GF91.29-P-2106-02R

Anordnung: Steuergerät Sitzverstellung N32/2 rechts mit Memory: GF91.29-P-2107R

Aufgabe: Steuergerät Sitzverstellung N32/3 rechts mit Memory: GF91.29-P-2107-02R
5.3 Lenkwinkelsensoraktivierung N69 R230: nur bis 14.01.2004 notwendig: top

Nach dem Anschluss muss zur Aktivierung des Lenkwinkelsensors das Lenkrad bei laufendem Motor ganz nach einer Seite,
dann ganz zur anderen Seite und abschließend wieder zur Mitte gedreht werden. Dann werden auch die Meldungen
in den beiden Displays "ESP" und "nicht verfügbar, S. Betriebsanl." gelöscht.
SL55AMG SL55AMG
5.4 Normierung Lenksäulenverstellung Funktion: SAM Fahrer N10/10: top

Normierung Lenksäulenverstellung M20: GF46.15-P-3002R

Steuergerät SAM Fahrer 10/10:

Nicht notwendig: Beim Abklemmen der Batterie bleiben die Positionen von Lenkradhöhenverstellung und Lenkradlängsverstellung S59/1s1 erhalten.
Normierung durch Anfahren des oberen /vorderen Anschlags.

Notlauffunktion Lenksäulenverstellung: GF46.15-P-2002R

Positionsmessung Lenksäulenverstellmotoren Funktion: GF46.15-P-3000R

Motorengruppe Lenksäulenverstellung M20m1 und M20m2: Anordnung/Aufgabe/Funktion: GF46.15-P-4101R
zu den Abschnitten 6. - 7. sl55amg-e1-1.htm
zurück zum Anfang - HTML-Validation by-Upload

Valid HTML 4.01! 18.02.2026 11:15:05